Stainless steel: Limiti di temperatura: -20°C +160°C.
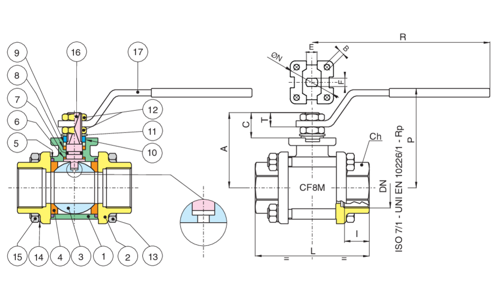
| Posizione | Nome parte | Materiale | N.° pezzi |
|---|---|---|---|
| 1 | CORPO | A351-CF8M | 1 |
| 2 | MANICOTTO | A351-CF8M | 2 |
| 3 | SFERA | A479-TP316/A351-CF8M | 1 |
| 4 | GUARNIZIONE SFERA | PTFE | 2 |
| 5 | GUARNIZIONE CORPO | PTFE | 2 |
| 6 | GUARNIZIONE ANTIATTRITO | TFM | 1 |
| 7 | O-RING | FFKM | 1 |
| 8 | GUARNIZIONE ASTA | PTFE | 1 |
| 9 | BUSSOLA | A479-TP316 (1/4''-2'') - A37+Z-P (2''1/2-4'') | 1 |
| 10 | MEZZOGIRO | INOX AISI 430 (1-4”-2”) A37 Z/P (2’’1-2-4’’) | 2 |
| 11 | MOLLA A TAZZA | 51CrV4+Z/P (2''1/2-4'') | 2 |
| 12 | DADO | A2-70 (1/4''-2'') - 6S + Z/P (2''1/2-4'') | 2 |
| 13 | VITE | A2-70 +Z/P (1/4''-2'') - 8.8 + Z/P (2''1/2-4'') | 4 |
| 14 | RONDELLA | INOX AISI 304 (1/4”-2”) C60S+Z/P (2’’1/2-4’’) | 4 |
| 15 | DADO | A2-70 +Z/P (1/4''-2'') - 8.8 + Z/P (2''1/2-4'') | 4 |
| 16 | ASTA | A479-TP316 | 1 |
| 17 | LEVA | INOX AISI 430 (1-4”-2”) A37 Z/P (2’’1-2-4’’) | 1 |
| MISURA | DN | CODICE | BOX | I | L | Ch | R | P | A | C | E | F | N | B | Kv | PN | Kg | T |
|---|---|---|---|---|---|---|---|---|---|---|---|---|---|---|---|---|---|---|
| 1/4" | 8 | 71033102 | 10 | 11 | 57 | OT.22 | 110 | 50 | 35 | 13,5 | 8 | 5 | - | - | 5,5 | 64 | 0,28 | 9 |
| 3/8" | 10 | 71033103 | 10 | 11,4 | 57 | OT.22 | 110 | 50 | 35 | 13,5 | 8 | 5 | - | - | 8,5 | 64 | 0,27 | 9 |
| 1/2" | 15 | 71033104 | 6 | 15 | 65 | OT.27 | 131 | 64 | 47 | 15 | 10 | 7 | 36 | 6 | 19,2 | 64 | 0,50 | 9 |
| 3/4" | 20 | 71033105 | 5 | 16,3 | 76 | OT.32 | 131 | 68 | 52 | 16 | 10 | 7 | 42 | 6 | 35 | 40 | 0,70 | 10 |
| 1" | 25 | 71033106 | 2 | 19,1 | 92 | OT.41 | 174 | 79 | 60 | 19,5 | 12 | 8 | 42 | 6 | 64,5 | 40 | 1,20 | 10 |
| 1"1/4 | 32 | 71033107 | 4 | 21,4 | 106 | OT.50 | 174 | 83 | 64 | 19,5 | 12 | 8 | 42 | 6 | 103,8 | 25 | 1,70 | 12,5 |
| 1"1/2 | 40 | 71033108 | 2 | 21,4 | 116 | OT,55 | 250 | 100 | 79 | 24 | 16 | 10 | 50 | 6,5 | 174 | 25 | 2,50 | 16,5 |
| 2" | 50 | 71033110 | 2 | 25,7 | 136 | OT.70 | 250 | 107 | 86 | 24 | 16 | 10 | 50 | 6,5 | 301,3 | 25 | 3,90 | 16,5 |
| 2"1/2 | 65 | 71033112 | 1 | 30,2 | 153 | Ø90 | 321 | 126 | 103 | 28 | 20 | 14 | 70 | M8 | 545,7 | 16 | 8,15 | 18 |
| 3" | 80 | 71033114 | 1 | 33,3 | 180 | Ø105 | 321 | 137 | 114 | 28 | 20 | 14 | 70 | M8 | 872,5 | 16 | 12,80 | 18 |
| 4" | 100 | 71033118 | 1 | 39,3 | 217 | Ø130 | 381 | 156 | 137 | 34,5 | 24 | 18 | 102 | M10 | 1363 | 16 | 21,50 | 22 |